星欧娱乐

上海聚仁电力

继电器制造商
电力继电器研发与生产的企业

咨询服务热线139-6888-3630
继电器选型
星欧娱乐> 技术文章>分重合闸供电监控微信保险丝产品>JZZS-5000型分闸、重合闸、主机电源监控微信综和设定传动装置

联系星欧娱乐

  • JZZS-5101跳位合位电源监视继电器
  • 文章类别:JZZS-5000型分闸、合闸、电源监视综合控制装置
  • 文章概述
  • 产品型号:JZZS-5101跳位合位电源监视继电器
    触点形式:3常开2常闭
    延时返回:不大于15mS
    安装方式:导轨安装

  • 产品分类

    询价留言

    概述
    JZZS-5101分闸、合闸、电源监视综合装置主要用于直流或交流操作的各种自动控制线路中,分别对断路器分闸(合闸)回路、控制电源进行监测。(适合各种断路器合分闸线圈)JZZS-5101的安装结构为导轨安装,具有安装简单、接线方便、多个拼接等优势。
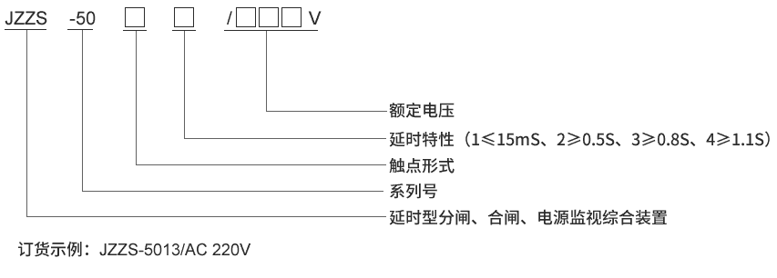
    JZZS-5101型号及含义
    型号及其含义
    主要特点
    常规使用的单一跳位继电器,合位继电器,电源监视继电器所用导线很细,匝线很多,存在容易断线,可靠性低,动作和返回时间长,占用柜体空间大等缺点。 JZZS-5101分闸、合闸、电源监视综合装置是集跳位、合位、电源监视继电器为一体,是替代上述单一功能继电器的理想产品,能够满足有特殊功能的要求和场合,采用线圈电压较低的多个继电器组合而成。具有以下特点:
    ■采用进口密封型继电器,防潮、防尘、线径粗不断线,可靠性高。
    ■电源指示灯和动作指示灯,易观察。
    ■具有信号固定延时输出及可调延时输出。
    ■体积小,能满足抽屉柜安装要求。
    ■快速导轨安装结构,适合各种导轨安装。
    ■继电器电气和机械寿命长,免维护。
    ■触点容量大,接触电阻小。
    JZZS-5101接线图
    JZZS-5101内部接线图
    企业实拍
    企业内部环境
    JZZS-5101技术参数
    额定参数
    直流额定电压 110V、220V可选
    交流额定电压 110V、220V可选
    动作值 ≤70%额定电压
    保持值 ≥50%额定电压
    延时返回时间 ≤15mS,≥0.5S,≥0.8S,≥1.1S可选
    动作时间 ≤15mS
    返回值 >5%额定值
    绝缘性能
    绝缘电阻 继电器外壳与外露带电端子之间用开路电压500V的兆欧表测量,绝缘电阻不小于10MΩ
    绝缘耐压 继电器外壳与外露带电端子之间能耐受2KV(有效值)50Hz试验电压,历时1分钟,无击穿或闪络现象
    环境条件
    环境温度 -15℃~55℃
    工作电压 不大于120%额定电压
    工作位置 任意
    周围磁场强度 小于0.5mT
    环境相对湿度 不大于90%
    大气压力 80~110KPa
    温度 -25℃~+70℃
    海拔高度 不大于2500 米
    主要特点

    JZZS-5101阻燃壳体

    JZZS-5101静态集成电路

    JZZS-5101端子排接线

    JZZS-5101导轨条安装

    导轨安装结构
    JZZS-5101导轨安装结构外形尺寸
    *题材:

    尊称:

    邮件:

    集团公司:

    *打电话:

    发传真:

    备注名称:

    *验证码:

    var _hmt = _hmt || []; (function() { var hm = document.createElement("script"); hm.src = "https://hm.baidu.com/hm.js?4cb0651a1350493021ec049b77b9cfbd"; var s = document.getElementsByTagName("script")[0]; s.parentNode.insertBefore(hm, s); })(); !function(p){"use strict";!function(t){var s=window,e=document,i=p,c="".concat("https:"===e.location.protocol?"https://":"http://","sdk.51.la/js-sdk-pro.min.js"),n=e.createElement("script"),r=e.getElementsByTagName("script")[0];n.type="text/javascript",n.setAttribute("charset","UTF-8"),n.async=!0,n.src=c,n.id="LA_COLLECT",i.d=n;var o=function(){s.LA.ids.push(i)};s.LA?s.LA.ids&&o():(s.LA=p,s.LA.ids=[],o()),r.parentNode.insertBefore(n,r)}()}({id:"K9y7iMpaU8NS42Fm",ck:"K9y7iMpaU8NS42Fm"});